Toptan Biyolojik koku giderme kutusu

  • Biyolojik koku giderme kutusu

Biyolojik koku giderme kutusu

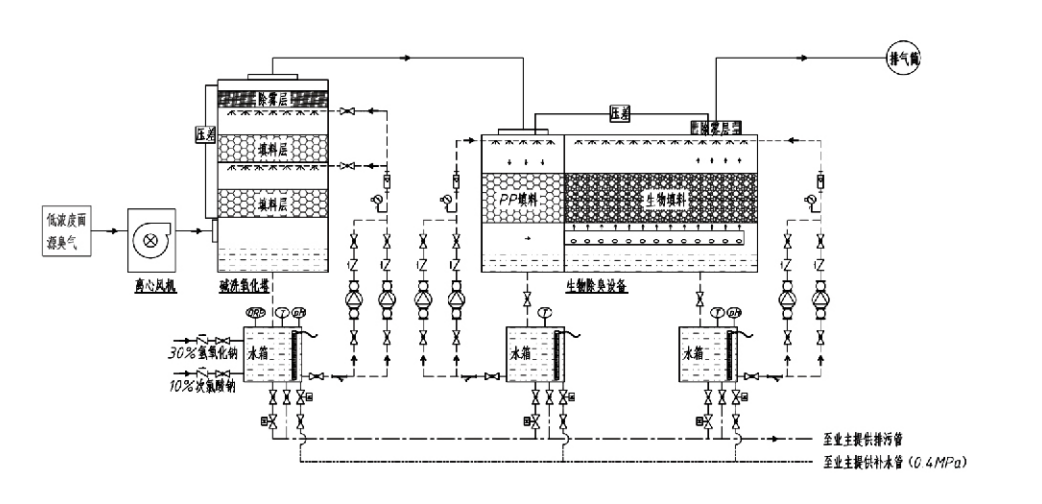
Süreç Akışı

Kokulu gaz → Toplama sistemi → Ön yıkama sistemi → Filtreleme sistemi → Santrifüj fan → Tahliye sistemi
Dolaşım sistemi Nemlendirme sistemi

Koku Kontrol Proseslerinin Uygulama Alanları
Hayvancılık çiftlikleri;
Gıda işleme tesisleri;
Ölü hayvanların zararsız bir şekilde imha edilmesine yönelik tesisler;
Kimya tesisleri;
Atıksu arıtma tesisleri;
Gıda fabrikaları ve diğer yerler kötü kokulu gazlar üretir.
Atık aktarma istasyonları;

Not: Bu işlem öncelikle kükürt içeren bileşikler (H₂S, SO₂, merkaptanlar, sülfürler vb.), nitrojen içeren bileşikler (NH₃, trimetilamin, amidler vb.), halojenler ve bunların türevlerinden (klor gazı, halojenlenmiş hidrokarbonlar vb.) oluşan kötü kokulu gazların arıtılması için uygulanabilir.

Ürün Açıklaması: Biyolojik Koku Giderme Prosesi Prensipleri ve Performans Özelliklerinin Açıklaması

Kombine biyolojik ovma ve filtrasyon koku giderme ünitesi üç biyolojik teknolojiyi birleştirir: biyolojik ovma, biyolojik damlatmalı filtrasyon ve biyolojik filtrasyon. Bu yeni kompozit biyolojik koku giderme cihazı, bu üç biyolojik tekniğin avantajlarının sentezlenmesiyle geliştirilmiştir. Kokulu gazlar, su veya konsantre kimyasal temizleme solüsyonları ile ön arıtmaya tabi tutuldukları giriş yoluyla yıkama bölgesine girerler. Bu fırçalama bölgesi, suda çözünebilen kimyasalların emilmesini, tozun uzaklaştırılmasını ve kokulu gazların nemlendirilmesini tamamlar. Giderilmeyen kötü kokulu gazlar daha sonra çok aşamalı biyofiltre yatağı filtreleme bölgesine geçer. Filtre katmanından geçerken kirleticiler gaz fazından biyofilm yüzeyine aktarılır:
a) Püskürtülen su etkisi altında, kötü kokulu gazlar nemli ambalaj malzemesi (biyolojik ortam) üzerindeki su filmi ile temas eder ve çözülür.
b) Biyofilme giren kötü kokulu bileşenler, mikrobiyal emilim ve ayrışma yoluyla ambalaj malzemesi içerisinde parçalanır.
c) Mikroorganizmalar emilen kötü kokulu bileşenleri daha fazla üreme için bir enerji kaynağı olarak kullanırlar. Bu üç süreç aynı anda gerçekleşerek tüm sistemin güvence altına alınmasını sağlar.
emisyon standartlarını karşılar.

Proses Parametrelerinin Belirlenmesi

1. Su Pompalarının Seçimi
2. Paketleme Yüksekliği: Yaklaşık 0,8–1,2 m
3. Gaz Hızı
Gazın ekipman içinde kalma süresi: 5–25 saniye (Ekipmanımız genellikle 20 saniyenin üzerinde boş kule kalma süresine ulaşır)
Gaz hızı 0,2–0,5 m/s'de kontrol edilir. (Kule gazı hızı, boş kule kesit alanına göre hesaplanan karışık gazın doğrusal hızıdır; maksimum gaz hacmi kule tabanında oluşur ve genellikle hesaplama için kullanılır.)
Ekipmanımızda küresel polimerik organik salmastra kullanılmaktadır, D=50 mm, (boşluk) = 0,73
Biyofiltre ve biyodolgu malzemesinin etkili hacmi ve yüksekliği aşağıdaki formül kullanılarak hesaplanacaktır:
V = QT / 3600
H = VT / 3600
Nerede:
V = Paketleme katmanının etkin hacmi (m³)
Q = Kokulu gaz akış hızı (m³/h)
T = Boş kule kalma süresi (s)
H = Paketleme katmanının yüksekliği (m)
V = Boş kule gaz hızı (m/s)

Biyolojik Koku Kontrolünün Performans Avantajları

● Yüksek Arıtma Verimliliği ve Üstün Koku Giderme
Mikrobiyal filtreleme koku kontrol ekipmanı, hidrojen sülfit, amonyak ve metil merkaptan gibi belirli kirleticileri etkili bir şekilde ortadan kaldırarak %95'i aşan bir verimlilikle olağanüstü koku giderimi sağlar.
Her türlü mevsim veya iklim koşulunda farklı bölgelerdeki en katı koku kontrolü çevresel gerekliliklerini karşılar.
● Gelişmiş ve Akılcı Koku Giderme Prosesi
Gelişmiş ve rasyonel koku giderme işlemi, nihai emisyonların insanlara ve hayvanlara zararsız olmasını sağlar. Bu çevre dostu teknoloji, ikincil kirliliğe neden olmaz.
● Mikrobiyal Aktivite
İlk çalıştırma sırasında yalnızca az miktarda besin maddesi gereklidir. Mikroorganizmalar, egzoz gazlarındaki besinleri emerek optimum aktiviteyi sürdürürler.
● Yüksek Darbe Yükü Toleransı
Sistem, en yüksek egzoz gazı konsantrasyonlarına otomatik olarak uyum sağlayarak, güçlü şok yükü toleransıyla sürekli mikrobiyal çalışmayı garanti eder. Bu, diğer yöntemlere kıyasla sprey mikrobiyal filtrasyonlu koku giderme ekipmanının en ayırt edici özelliğini ve avantajını temsil eder.
● Daha uzun biyolojik ortam ömrü
Özel olarak işlenmiş biyolojik ortam, yüksek spesifik yüzey alanı sergiler, biyofilm oluşumunu ve ayrılmasını kolaylaştırır, korozyona ve biyolojik bozunmaya karşı dirençlidir, mükemmel ısı yalıtımı sağlar, yüksek gözeneklilik, minimum basınç düşüşü ve etkili gaz/su dağıtımı özelliğine sahiptir. Hizmet ömrü 8-10 yıla ulaşır.
● Basit Kullanım, Bakım Gerektirmez
Özel personel veya rutin bakım gerektirmez. Uygun yönetim ile son derece düşük işletme maliyetleri. 24 saat sürekli çalışma veya aralıklı kullanım özelliğine sahiptir.
Az aşınan bileşenler son derece kolay bakım sağlar.

Hangzhou Lvran Çevre Koruma Grubu Co., Ltd.

  • 1000+

    Hizmet birimi müşterileri

  • 2000+

    Ulusal Mühendislik Örnekleri

Hangzhou Lvran Environmental Protection Group Co., Ltd., Ar-Ge, teknik hizmetler, tasarım, üretim, mühendislik kurulumu ve satış sonrası hizmetleri entegre eden kapsamlı bir atık gaz arıtma sistemi mühendislik servis sağlayıcısı ve ekipman üreticisidir.

We are China Biyolojik koku giderme kutusu Suppliers and Wholesale Biyolojik koku giderme kutusu Exporter, Company. Grup, ulusal bir yüksek teknoloji kuruluşu, bir Zhejiang Eyaleti bilim ve teknoloji kuruluşu, bölgesel bir Ar-Ge merkezi ve AAA dereceli bir kredi birimidir. 30'dan fazla faydalı model patentine, çok sayıda buluş patentine ve yazılım telif hakkına sahiptir. Grubun, Anhui Bilim ve Teknoloji Üniversitesi ile kurulan "Çevresel Yenilik Ar-Ge Merkezi" ve Zhejiang Bilim ve Teknoloji Üniversitesi ile ortaklaşa geliştirilen "Plazma Enerjisi ve Çevresel Yeni Teknoloji Ar-Ge Merkezi" dahil olmak üzere yerli üniversiteler ve kurumlarla uzun süredir devam eden teknik Ar-Ge işbirlikleri bulunmaktadır. Grup, derinlemesine teknik işbirliği için kendi Ar-Ge ve üretim üssünü kurmuştur. Grup, temel VOC gaz arıtma teknolojisine, belediye bayındırlık işleri inşaatı için Seviye 2 genel müteahhitlik yeterliliğine, güvenli üretim lisansına, Zhejiang Eyaletindeki çevre kirliliği kontrolüne yönelik B Sınıfı özel tasarım yeterliliğine, sınıflandırılmamış işgücü hizmeti niteliklerine ve özel projeler için özel sözleşmelere sahiptir. Grup, uluslararası kalite için ISO9001, çevre yönetimi için ISO14001 ve iş sağlığı ve güvenliği için ISO45001 sertifikasına sahiptir.

ONUR & SERTİFİKA

Aşağıdaki ödüller bizim parlaklığımızı temsil ediyor. Yüksek kaliteli ürünlerle müşteriler kazanırız ve iyi hizmetlerle piyasadan ve hayatın her kesiminden büyük övgüler kazanırız.

  • Yüzey boyunca sızıntıyı önlemek için plaka tipi yüksek elektrik alanlı temel ünite ve reaktör
  • Karbon dioksit ve su kullanarak metanol sentezlemek için bir reaksiyon cihazı ve karbondioksit ve su kullanarak metanol sentezlemek için bir yöntem
  • Kendi kendini temizleyen elektrostatik çöktürücü
  • Rüzgar yönü ayarlama fonksiyonuna sahip, korozyona dayanıklı yüksek basınçlı fan
  • Ayarlanabilir, kendi kendini temizleyen, yüksek kapasiteli fan
  • Kombine katalitik gazlaştırma egzoz gazı ön arıtma kontrol sistemi
  • Buharlı temizleme sürekli elektrostatik alan egzoz gazı arıtma ve arıtma sistemi
  • Düşük sıcaklıkta plazma UV fotoliz egzoz gazı arıtma ekipmanı sistemi
  • Marka tescil belgesi
Son Haberler ve Etkinlikler
Sizinle paylaşın
Daha Fazla Haber Görüntüle